泊頭市鈺泰(tài)環保機械有限公司
benner
您當前所在位置(zhì):首頁 產品展示

攪拌(bàn)站除塵器

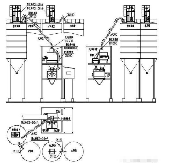
攪拌站水泥罐地(dì)麵除塵(chén)器產品介(jiè)紹 除塵器安裝在倉下地麵上,所有粉塵通(tōng)過排氣管路進入除塵器的過濾氣(qì)室,經過布袋過濾,再由脈衝反吹係統清理落入集灰鬥,每次打灰前,先打開集灰鬥下的手動蝶閥,將集灰鬥裏的灰放到壓力發送罐內,然後(hòu)關上手動蝶閥(fá),開始打灰

服務電話:13091153069(同(tóng)微信)
產品詳情
攪拌站除塵器
攪拌站(zhàn)水泥罐地麵(miàn)除(chú)塵器產品介紹
除塵器安裝在倉下地(dì)麵上,所有粉塵通過排氣管路進入除(chú)塵器的過濾氣室,經(jīng)過布袋過濾,再由脈衝反吹係統(tǒng)清理落入集灰鬥,每次打灰前,先打開集灰鬥(dòu)下的手動蝶閥(fá),將集灰鬥裏的灰放到壓力發送罐內,然後關上手動蝶閥(fá),開始打灰,這樣就將此部分灰直接打回相應的粉罐裏了。
產品(pǐn)優勢和特點
1、控製係統、除塵器布袋及主(zhǔ)樓內粉塵管路(lù)安裝與頂(dǐng)置式相同(tóng),隻是將主樓粉(fěn)塵引入到了地麵除塵器(qì)的過濾氣室。
2、除塵器安裝在地麵(miàn),並且安裝(zhuāng)有走梯和檢(jiǎn)修平台,維修(xiū)、保養非常方便(biàn)。
3、所有筒倉的排(pái)氣管(guǎn)路都引到地(dì)麵除塵(chén)器裏(lǐ),所以兩倉(cāng)或三倉共用一個除塵器時不存在串料問題。
91看片-www.91-91天天看-91天天综合-色情App软件下载